欧冠在线官网

17637388888   0373-3877777
欧冠在线官网-欧冠(中国) 设备

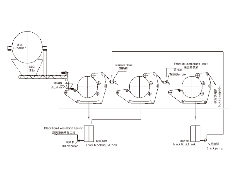
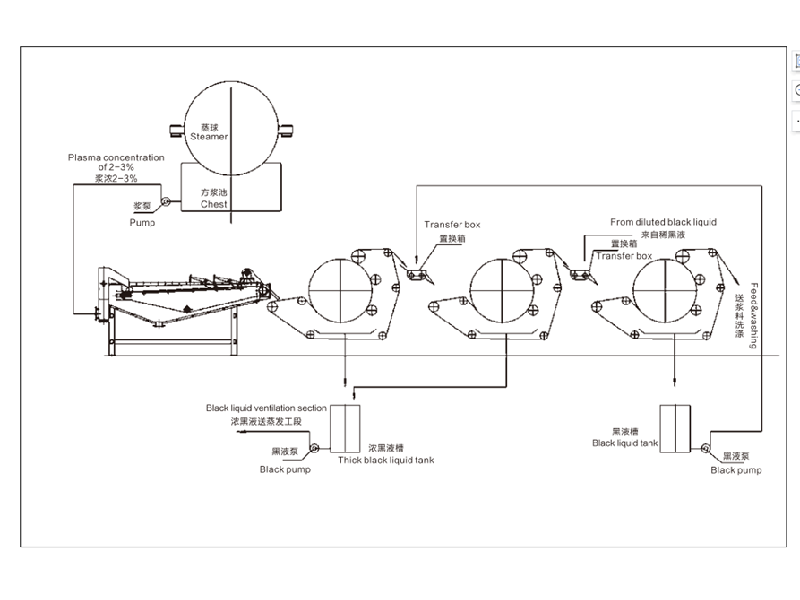
QK-SERIES 转鼓式黑液提取机

设备简介本产品为公司在多年实践的基础上,自主研发的**产品。主要用于造纸行业洗浆工段的黑液提取、漂泊浆浓缩、废纸热分散前的提 浓。化纤浆粕行业的黑液提取、洗涤、浓缩、印染等行业的固液分离。 1、黑液提取率高:黑液提取率单级达到75%,二级串联可达85%,三级串联达90%以上; 2、出浆干度高:出浆干度比螺旋挤浆机提高8-10%,高达30-45%; 3、节能效果显著: 耗电量是同生产规模螺旋挤浆机的1/6,年单机节约电费二十多万元; 4、投资少、安装简单、操作方便、无噪音、维修量少。技术参数型号QK-1000QK-1500QK-2000QK-2500QK-3000QK-3500进浆浓度%≥8≥8≥8≥8≥8≥8出浆浓度%30-4530-4530-4530-4530-4530-45提取率%单级≥75               双级≥85               三级≥90草浆20-3030-4045-6060-7070- 100120-150棉浆30-3540-6090-100120-140150-180200-250主机功率(KW)4.55.511111522外形尺寸(m)2x2.5x2.22.5x3x2.24.2x4.4x34.2x4.9x34.8x5.6x3.35.8x64x3.9

环境治理 生态修复 绿色经营 低碳环保
应用范围 广泛用于各行业的预处理和过滤,能有效去除水中杂质、沉淀物和悬浮物等。
合作客户 产品先后出口伊朗、印度、埃及、土耳其、尼日利亚、新加坡等40多个国家。
用心做产品 细节成就品质

秉持“为人类环境和低碳经济做贡献”的理念,坚守“服务生态环境保护”的初心

产品介绍

产品参数性能介绍,让您更加了解产品

设备简介

本产品为公司在多年实践的基础上,自主研发的**产品。主要用于造纸行业洗浆工段的黑液提取、漂泊浆浓缩、废纸热分散前的提 浓。化纤浆粕行业的黑液提取、洗涤、浓缩、印染等行业的固液分离。 

1、黑液提取率高:黑液提取率单级达到75%,二级串联可达85%,三级串联达90%以上; 

2、出浆干度高:出浆干度比螺旋挤浆机提高8-10%,高达30-45%; 

3、节能效果显著: 耗电量是同生产规模螺旋挤浆机的1/6,年单机节约电费二十多万元; 

4、投资少、安装简单、操作方便、无噪音、维修量少。


技术参数

型号

QK-1000

QK-1500

QK-2000

QK-2500

QK-3000

QK-3500

进浆浓度%

≥8

≥8

≥8

≥8

≥8

≥8

出浆浓度%

30-45

30-45

30-45

30-45

30-45

30-45

提取率%

单级≥75               双级≥85               三级≥90

草浆

20-30

30-40

45-60

60-70

70- 100

120-150

棉浆

30-35

40-60

90-100

120-140

150-180

200-250

主机功率(KW)

4.5

5.5

11

11

15

22

外形尺寸(m)

2x2.5x2.2

2.5x3x2.2

4.2x4.4x3

4.2x4.9x3

4.8x5.6x3.3

5.8x64x3.9

视频展示
产品细节

产品细节处理,让您更加了解产品

废水废气设备 实力供应商

秉持“为人类环境和低碳经济做贡献”的理念,坚守“服务生态环境保护”的初心

售后保障 使用更放心

源头工厂直销,产品质量有保证,应用范围更广泛,售后服务更贴心

相关产品 了解更多产品

拥有丰富的实践经验、水处理技术运用型人才组成的科研团队

QK-QB潜水式高效节能搅拌曝气机
QK-QB潜水式高效节能搅拌曝气机

设备简介曝气机是氧化曝气池中的核心设备,它将产生的微小气泡扩散到待处理水中以达到搅拌曝气的目的。QK-QB潜水式高效节能搅拌曝气机是我公司为不断适应工业废水、市政污水处理等需要生化处理工艺的行业而研发制造的**产品。工作原理鼓风机供给的压力空气通过可移动的空气管道送到转子,在转子的高速作用下被击碎成微小气泡,气泡和周围的水体被强力混合后在转子作用下呈波浪型曲线辐射,定子通道能够保证水气混合液在不同形状结构设计的曝气池中均匀分布,同时转子产生的强大紊流保证了理想的传氧效果,不断推动池内水、气和活性污泥的高效混合,从而达到满意的去污效果。由于运行时因产生负压引发的自吸作用,设备对鼓风机的供气压力要求降低,通常可与水深相等,较之传统设备动力消耗明显降低。技术参数型号QK-QB1.5QK-QB3QK-QB5.5QK-QB7.5QK-QB11QK-QB15QK-QB22功率(Kw)1.515805.57.5111522设备高度(mm)1350142019702100226024002500设备直径 (m)12003-2017201720227022702610水深 (m)3-202203-203-203-203-203-20进气量m3/h150-663004806007501300水深5米时充氧量-451580-90~144~180-225-390辐射直径m1.514205.512151823设备特点1、稳定的α值;2、安装快捷、无需放空曝气池; 3、在池中无需空气冷却;4、无堵塞之忧;5、始终如一的高效动力效率;6、水下运行,无噪音困扰;7、使用寿命长。

QK-TB-推流搅拌式曝气机
QK-TB-推流搅拌式曝气机

设备简介欧冠在线官网-欧冠(中国)设计生产的蛟龙高效溶氧仪,又称推流曝气机、推流式曝气机。发明**号:ZL201410833871.1,独特的设计使其相对于其它品牌的曝气设备具有更多优势。它配备坚固的不锈钢旋转轴和免维护的氧化锆聚醚水润滑轴承,能够适应冬、夏多种极端气候环境,不需要特殊维护。该设备适用于各种工业欧冠在线官网-欧冠(中国) 系统、城市污水处理厂、渗滤液处理厂等,另外还可应用于氧化沟、氧化塘曝气系统的更新改造,由于其多功能性与灵活性,此产品自上市以来,得到广泛应用。工作原理电动机带动螺旋桨旋转,高压旋涡气泵使得空气通过进气管进入空气进孔达到螺旋桨,使得其水混合造成微小气泡,汽水混合物水平、竖直方向离开螺旋桨,达到有效混合和向水中曝气。设备特点1、包括螺旋桨,所有的沾湿部分均为不锈钢构造;2、可用范围5.5-37KW;3、运行时无泼溅或喷雾,所有混合氧转移均发生在水面下;4、可单独或组合运行以构成循环流模式。技术参数型号QK-TB5.5QK-TB7.5QK-TB11QK-TB18.5QK-TB37功率(Kw)5.57.51118.537风机功率(kw)1.5345.57.5转速r/min720720730730730工作水深(m)2-4.82.5-53.5-6.54.5-7.55.0-8.5进气量(m³/h)210330420550700充氧量kg(O₂/h) ~62~99~126~165~210推流距离(m)8-2410-2518-3530-5540-70